企業団概要・組織機構
企業長就任の挨拶

この度、令和4年5月13日付けをもちまして、引き続き山武郡市広域水道企業団の企業長に就任いたしました山武市長の松下浩明でございます。
水道事業はライフラインの一環として、社会経済活動全般にわたり欠くことのできないものとなっております。
当企業団では、創設以来48年が経過していることから、老朽化した水道施設の更新や、災害対策として基幹管路・重要給水施設配水管の耐震化事業等を計画的に実施しているところです。
今後とも、お客様の多様なニーズに対応し、「次世代へつなぐ強靭で安心な水道」の実現に向け、より一層の事業の効率化と健全な財政基盤の確立に努める所存でありますので、皆様のご理解とご協力を賜りますようお願い申し上げます。
山武郡市広域水道企業団 企業長
松下 浩明
山武水道設立の経緯
山武水道の給水区域は、九十九里平野のほぼ中央に位置し、昔から生活用水は地下水(浅井戸)に頼っていましたが、地層が沖積層であるため、汚染されやすく、生活用水として清浄で安定した上水道の確保は地域住民にとって長年の願いでした。
山武水道発足以前の既設水道としては、東金市営水道(昭和4年設立)、大網白里町営水道(昭和39年設立)、成東町営水道(昭和29年設立)が存在していましたが、当時の経済活動の著しい進展とともに、河川や井戸水の汚濁が進行し、将来に向け抜本的な対策が望まれていました。
千葉県においても、地域の生活環境の改善、公衆衛生の向上及び地域発展の基幹事業として、上水道の普及促進が早くから検討されており、昭和42年には地域全体にわたる大規模な水源調査が実施されました。その結果、表流水はおろか地下水も期待できず、この地域での水源は利根川に求めなくてはならないとの結論に達しました。
しかしながら、利根川からの導水は大変な難事業で、市町村レベルではとても不可能と思われましたが、時を同じくして、京葉工業地帯への工業用水を利根川から導水する計画が提起されたことに伴い、利根川の水の総合的な運用を図るため協議を重ねた結果、上水道・工業用水の多目的導水路事業として、昭和45年に利根川水系水資源開発基本計画の一環として「房総導水路事業」が施行されることとなりました。
この導水路から取水し、広域水道として水道用水供給事業を行うため、昭和46年に九十九里地域水道企業団が設立され、続く昭和48年2月に山武郡市広域水道企業団準備室が発足し、昭和49年3月27日東金市・大網白里町・九十九里町・成東町・松尾町・横芝町・蓮沼村の7市町村により、山武郡市広域水道企業団の設立に関する基本協定が締結され、同月31日、地方自治法第284条第1項による一部事務組合設立許可を得て、昭和49年4月1日山武郡市広域水道企業団が設立されました。
企業団給水区域(東金市・山武市・大網白里市・九十九里町・横芝光町)

◾️東金市
全部の区域
◾️山武市
板附(672番地~676番地、677番地1、677番地2及び678番地~686番地を除く。)、市場、井之内、親田、上横地、川崎、木戸、草深、小泉、五木田、小松、柴原、島、嶋戸、下横地、白幡、真行寺、津辺、寺崎、殿台、富口、富田、富田幸谷、成東、新泉、野堀、早船、姫島、松ケ谷、本須賀、湯坂、和田、蓮沼イ、蓮沼ニ、蓮沼ハ、蓮沼平、蓮沼ホ、蓮沼ロ、松尾町祝田、松尾町大堤、松尾町小川、松尾町折戸、松尾町借毛本郷、松尾町蕪木、松尾町上大蔵、松尾町金尾、松尾町木刀、松尾町五反田、松尾町古和、松尾町猿尾、松尾町下大蔵、松尾町下野、松尾町下之郷、松尾町高富、松尾町武野里、松尾町田越、松尾町八田、松尾町引越、松尾町広根、松尾町富士見台、松尾町松尾、松尾町水深、松尾町本柏、松尾町本水深、松尾町谷津及び松尾町山室
◾️大網白里市
全部の区域
◾️九十九里町
全部の区域
◾️横芝光町
牛熊、姥山、小堤、木戸台、坂田、坂田池、曽根合、寺方、遠山、取立、鳥喰上、鳥喰下、鳥喰新田、長倉、中台、長山台、新島、新島旧新堀、新島旧三島及び谷台並びに於幾、北清水、栗山、古川、屋形、横芝、両国新田、新井、木戸、芝崎、芝崎南、富下、原方、宝米及び宮川の各一部を除く区域
企業団組織
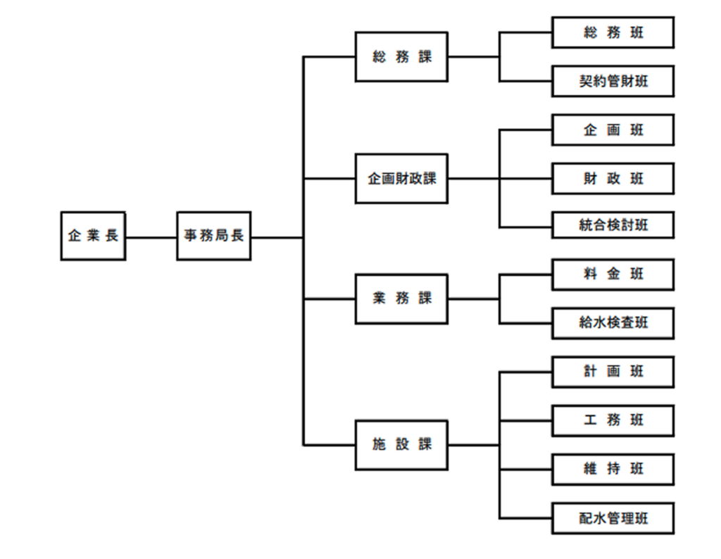
企業団機構図

事務局及び各施設の所在地

企業団議会
山武郡市広域水道企業団議会について
■議会の概要
企業団議会は、関係市町の長及び関係市町の議会議員のうちから選挙された議員で構成されており、議員定数は10名です。また、議会定例会は、年2回(2月及び8月)開催されます。
■山武郡市広域水道企業団議会議員名簿(令和8年3月現在)
| 氏名 | 現職名 | 就任年月日 | 任期 |
|---|---|---|---|
| 鹿間 陸郎 | 東金市長 | H30.4.25 | R8.4.24 |
| 宮山 博 | 東金市議会議員 | R7.4.11 | R11.3.31 |
| 金坂 昌典 | 大網白里市長 | H31.1.17 | R9.1.16 |
| 岡田 憲二 | 大網白里市議会議員 | R5.12.4 | R9.11.30 |
| 佐藤 晴彦 | 横芝光町長 | H24.3.25 | R10.3.24 |
| 宮薗 博香 | 横芝光町議会議員 | R5.5.16 | R9.4.30 |
| 細田 一男 | 九十九里町議会議員 | R5.9.21 | R9.9.14 |
| 浅岡 厚 | 九十九里町長 | R5.10.12 | R9.10.11 |
| 小川 善郎 | 山武市議会議員 | R5.5.18 | R9.4.30 |
| 市川 陽子 | 山武市議会議員 | R5.5.18 | R9.4.30 |
■請願・陳情
請願・陳情は、総務課に持参してください。定例会の開会14日前までに提出されたものが審議され、それ以降に提出されたものは、次の定例会での審議となります。
水道事業運営委員会
本委員会は、「山武郡市広域水道企業団水道事業の設置等に関する条例」(昭和49年4月1日条例第1号)第4条第2項及び第3項に基づき、水道事業の円滑なる運営を図るため設置するものです。
1.規則(昭和50年9月1日規則第2号) [PDF]
2.委員の構成(10名)
- 1号委員(構成する市町の長が推薦する受益者)— 5名
- 2号委員(知識経験を有する者)———————— 5名
| 委員区分 | 氏名(敬称略) | 任期 |
|---|---|---|
| 1号委員 | 布施 満明 | 令和9年4月21日まで |
| 横地 博 | 令和8年10月14日まで | |
| 浅沼 好 | 令和9年6月1日まで | |
| 篠崎 肇 | 令和8年10月14日まで | |
| 及川 雅一 | 令和8年10月14日まで | |
| 2号委員 | 植松 憲一 | 令和9年3月31日まで |
| 小川 恵計 | 令和9年3月31日まで | |
| 加藤 計廣 | 令和9年3月31日まで | |
| 戸村 俊之 | 令和8年10月27日まで | |
| 實川 裕宣 | 令和8年10月14日まで |
3.開催状況
【第3回】
日時 令和8年3月13日(金)午後2時00分
場所 山武郡市広域水道企業団3階大会議室
議題 (1)統合・広域化の検討状況について…………………………(報告)
(2)水道料金改定の検討について………………………………(報告)
【第2回】
日時 令和7年11月17日(月)午後2時00分
場所 山武郡市広域水道企業団3階大会議室
議題 (1)「中長期経営プラン2026」の策定について…………………………(審議)
※議題(1)「中長期経営プラン2026」の策定については、「中長期経営プラン2026(案)」について、
審議の結果「適当」と判断されました。
本プランについては、今後、パブリックコメント等を実施し、令和9年3月の策定を予定しています。
【第1回】
日時 令和7年9月18日(木)午後2時00分
場所 山武郡市広域水道企業団3階大会議室
議題 (1)「中長期経営プラン2016」の進捗状況について…………………………(審議)
(2)「中長期経営プラン2026」の策定スケジュールについて………………(報告)
※議題(1)「中長期経営プラン2016」の進捗状況については、審議の結果「適当」と判断されました。
その結果をホームページで公表しております。詳しくはこちらをご参照ください。